Etage d’alimentation d’un récepteur
L’étage d’alimentation d’un récepteur radio fournit l’énergie nécessaire au fonctionnement des autres étages. L’alimentation comprend deux circuits essentiels : le circuit basse tension alternative pour le chauffage des tubes, le circuit haute tension continue pour l’alimentation pour l’alimentation de ces mêmes tubes.
Nous allons examiner maintenant, séparément les pannes typiques qui peuvent se présenter dans ces deux circuits et les précautions qu’il faut prendre pendant la réparation.
Circuit de chauffage :
Pour qu’un tube électronique puisse fonctionner il faut le chauffer, c’est-à-dire qu’il est nécessaire de fournir à son filament la tension exigée, pour que la cathode puisse s’échauffer jusqu’ à la température normale de fonctionnement.
Dans un récepteur radio, afin que le chauffage des tubes soit normal, il est avant tout indispensable de commuter le répartiteur de tension du transformateur sur la position correspondante à la valeur de la tension du secteur. On peut ensuite manœuvrer l’interrupteur. Arrivé à ce point, on observe les filaments des tubes, si le chauffage est normal, on voit que les filaments deviennent progressivement d’une couleur toujours plus claire jusqu’à atteindre le rouge clair (même les ampoules du cadran peuvent donner, selon la luminosité, une indication suffisante sur le fonctionnement du circuit de chauffage).
Après le temps nécessaire pour que le récepteur parvienne à ses conditions de fonctionnement normal (10 à 20 secondes), on peut rechercher une station émettrice, afin de se faire une première idée sur le type de la panne du récepteur.
Si les tubes ne s’allument pas, ou si la tension de chauffage est anormale, c’est-à-dire si la couleur des filaments est trop claire, ou à peine rouge, cela signifie qu’il existe un défaut. Dans ce cas, il faut éteindre l’appareil pour éviter de l’endommager et examiner le circuit de chauffage.
Ce circuit peut être de deux types : parallèle ou série. Les deux cas doivent être considérés séparément.
Circuit de chauffage en parallèle :
Dans les circuits de chauffage en parallèle, il peut arriver qu’un seul tube reste éteint ou que tous les tubes restent éteints.
Dans le cas où tous les tubes sont éteints. La cause doit être recherchée dans le transformateur d’alimentation, ou dans le circuit compris entre le transfo et les tubes.
Si un seul tube reste éteint, cela peut dépendre de diverses causes : interruption du filament, contact imparfait des broches du filament, soudure défectueuse, conducteur interrompu, etc.
Avant de remplacer le tube, il faut donc vérifier la continuité du filament au moyen d’un ohmmètre. Si l’ohmmètre indique une résistance relativement basse, cela signifie que le filament n’est pas coupé.
Dans ce cas le défaut de chauffage peut être attribué à un contact imparfait entre les broches du tube et le support ou à une soudure défectueuse des conducteurs aux bornes du filament (il faut contrôler au voltmètre alternatif, si la tension de chauffage arrive jusqu’au support). Lorsque le conducteur de retour de circuit du filament est constitué par le châssis, il faut contrôler scrupuleusement des raccordements à la masse qui peuvent être desserrés, soit oxydés.
Il faut également contrôler avec une attention spéciale les circuits de chauffage qui, à cause des caractéristiques particulières de certains tubes, exigent le montage de résistances.
C’est le cas par exemple, du tube subminiature DM 70 ou DM 71 qui fonctionnent en qualité d’indicateur optique d’accord et qui exige une tension de 1,4V -25mA. Etant donné qu’il est généralement utilisé avec des tubes chauffés sous 6,3V, on raccorde en série avec son filament, une résistance de 200ohms, 1W, qui a pour rôle de faire tomber la tension de 6,3V à 1,4V

En conséquence, si l’on doit contrôler un circuit de chauffage dans lequel se trouve une résistance montée en série avec le filament d’un tube, il faut se rappeler, que si le filament ne s’allume pas, il convient de vérifier la résistance en série dans le circuit.
Circuit de chauffage en série :
Lorsque les tubes d’un récepteur radio sont chauffés en série, si le filament de l’un des tubes est coupé, ou il existe une coupure en un point quelconque du circuit de chauffage, tous les tubes restes éteints. Il est donc difficile de localiser la panne.
Au moyen d’un voltmètre, on doit mesurer la tension de chauffage aux bornes du transfo. Cette tension a une valeur de l’ordre de 100 à 180V environ. On doit ensuite extraire les tubes et les contrôler au moyen de lampemètre ou de l’ohmmètre pour vérifier la continuité de chaque filament. Dans ces occasions, il est très utile de se servir d’appareils simples et économiques qui sont constitués par une plaque munie de différents types de supports et par une ampoule témoin.
Sur ces appareils, alimentés en courant alternatif ou en courant continu, dés que le tube est enfilé sur le support, l’ampoule témoin s’allume si le filament du tube est en bon état. On épargne ainsi du temps, car il n’est plus besoin de recourir au schéma pour déterminer quelles sont les broches des tubes qui correspondent au filament.
Dans les circuits de chauffage en série, il faut toutefois se rappelé que le défaut d’allumage des tubes peut dépendre, non seulement d’un filament coupé ou d’un mauvais contact, comme nous l’avons vu dans le cas précédent de chauffage en parallèle, mais aussi de la coupure éventuelle d’une résistance de type spécial appelée THERMISTANCE, qui se trouve souvent dans la chaîne des filaments.

La thermistance est une résistance dont la valeur dépend de l’intensité du courant qui y circule. On l’utilise spécialement dans les récepteurs sans transfo.
En particulier, sa résistance est d’autant plus grande que l’intensité qui y circule est plus élevée. En conséquence, lorsqu’une thermistance est montée dans un circuit de chauffage, elle joue le rôle de la résistance de protection, en limitant la valeur de l’intensité du courant initial, qui pourrait endommager certains tubes de la chaîne.
Il est impossible d’essayer une thermistance avec l’ohmmètre(ou alors très approximativement) à cause de son comportement, mais on peut la court-circuiter pour un moment seulement, afin de voir si les tubes s’allument.
Toutefois il faut éviter de faire fonctionner le récepteur dans ces conditions.
Pannes du circuit primaire du transformateur d’alimentation :
Si aucun des tubes du récepteur ne s’allume et s’il en est de même de la lampe de cadran, cela signifie en général (à part le cas des tubes alimentés en série) que la tension manque complètement. Il faut alors contrôler le transfo et les composants de son circuit primaire (fiche secteur, interrupteur, répartiteur de tension, etc.).
En effet si la tension n’est pas appliquée au primaire du transfo, l’appareil reste éteint et par conséquent, complètement muet.
Il faut donc en premier lieu, contrôler que la fiche du cordon d’alimentation est bien en contact avec la prise de courant et s’assurer qu’il n’existe aucune coupure dans le cordon lui-même.
En particulier, il faut vérifier si les conducteurs de cuivre sont bien serrés sur les deux fiches de la prise de courant.
En débranchant cette prise de courant, on peut contrôler à l’aide de l’ohmmètre s’il existe une continuité entre les deux fiches métalliques : l’inter étant fermé, c’est-à-dire sur la position marche, on doit trouver quelques dizaines d’ohms. Lorsque l’inter est ouvert, c’est-à-dire sur la position arrêt, il ne doit pas y avoir de continuité (résistance infinie)
Si ce contrôle est positif, il signifie que la prise secteur, le cordon d’alimentation et la partie de l’enroulement primaire en service (qui dépend du répartiteur de tension) sont en bon état.
Si le contrôle est négatif, il convient de vérifier l’inter (généralement couplé avec la commande de volume, sauf s’il s’agit d’un appareil muni d’un clavier à touches pour la commande marche arrêt)
Pour cette vérification, on place les fiches de l’ohmmètre, disposé sur son calibre le plus bas, entre les deux contacts de l’inter et on manœuvre ce dernier comme si l’on voulait allumer et éteindre l’appareil. Si l’inter fonctionne, on doit trouver une continuité lorsqu’on allume et une résistance infinie lorsqu’on éteint.
Un autre système, que l’on peut adopter lorsque l’on ne dispose pas d’un ohmmètre, consiste à poser provisoirement la lame d’un tournevis, avec un manche isolé entre les contacts, en tenant la fiche débranchée de la prise de courant.
Si le récepteur s’allume dans ces conditions et s’éteint en retirant la lame du tournevis, l’inter étant fermé, c’est que celui-ci est défectueux. Pour dépanner l’appareil, il suffit alors de remplacer l’inter (potentiomètre, interrupteur, ou clavier à touches selon le cas).
Parmi les autres composants pouvant être en cause, il faut citer le répartiteur de tension (fusible hors d’usage ou mauvais contact) et le condensateur que l’on trouve très souvent entre le primaire du transfo et la masse.

Si par suite d’une fausse manœuvre, le répartiteur de tension du transfo a été commuté sur une tension inférieure à celle du secteur, le transfo est survolté et chauffe trop. Beaucoup d’autres composants du récepteur seront aussi surchargés et les pannes pourront être dans l’ensemble très graves.
Cette panne sera détectée immédiatement, puisque les ampoules du cadran s’allument avec trop d’intensité. Si l’on débranche l’appareil immédiatement, il est possible qu’il n’y soit aucun dommage. Dans le cas contraire le transfo sera endommagé, de même que les tubes s’ils sont restés allumés longtemps dans ces conditions.
Dans beaucoup de récepteur, il existe un fusible qui sert de protection pour le transfo. Une panne ou un court circuit dans les circuits d’alimentation provoque en effet une forte augmentation de l’intensité et dans ce cas, le fusible se coupe et sauve le transfo(le fusible se trouve le plus souvent sur le répartiteur de tension)
On trouve aussi un condensateur

qui a pour but d’éliminer des parasites éventuels venant du réseau. Si ce condensateur est court – circuit
Le récepteur ne subit aucun dommage, mais son châssis se trouve branché directement à une sortie du réseau, avec de graves dangers de secousses électriques pour la personne qui le touche accidentellement.
Le court circuit de ce condensateur peut être trouvé facilement à l’aide de l’ohmmètre ; En disposant les fiches de l’ohmmètre entre le châssis et l’une quelconque des deux conducteurs venant du réseau, on mesure une résistance d’une certaine valeur ou de valeur nulle, au lieu d’une valeur infinie.
Si l’absence de fonctionnement ne dépend d’aucun de ces composants, il faut examiner le transfo, celui-ci peut être en court circuit (isolants et fils carbonisés).
Dans ces conditions, les enroulements présentent une résistance de valeur nulle ou insuffisante.
Cette vérification est facile à effectuer à l’ohmmètre pour les enroulements primaires et secondaires HT. Il suffit de brancher l’appareil de mesure sur les différentes cosses qui correspondent à ces enroulements.
La vérification des enroulements secondaires BT (basse tension) est beaucoup moins facile. En effet la résistance de ces enroulements est toujours très faible. Il est possible toutefois de mesurer la tension de sortie entre les cosses. Cette tension est nulle ou très faible, dans le cas d’un court circuit.
De toute façon, un court circuit dans le transfo se détecte facilement. Dès la mise sous tension on sent une âcre odeur de brûlé et parfois on voit aussi la couleur caractéristique brune des isolants surchauffés.
Pour le contrôle de la résistance d’isolement entre le primaire et les secondaires entre eux, il faut utiliser l’ohmmètre avec le calibre le plus élevé : si l’isolement est bon l’index ne doit pas se déplacer de sa position de repos
Lorsque le transfo est grillé, il faut évidemment le remplacer. Avant de démonter le transfo défectueux du châssis, il est utile de relever le schéma de câblage (repérage des différentes cosses et des liaisons câblées sur celles-ci).
Avant de remettre le récepteur sous tension, après remplacement du transfo, il est indispensable de s’assurer que la destruction du précèdent transfo ne provient pas d’un court circuit externe (court circuit dans l’un des étages du récepteur).
Circuit d’alimentation anodique :
La tension continue d’alimentation des récepteurs radio qui fonctionnent en courant alternatif, s’obtient par l’utilisation de tubes (tels que les diodes ou les doubles diodes) ou d’éléments électroniques à l’état solide (redresseurs secs ou diodes à semi conducteurs).
Les diodes laissent passer le courant électrique dans une seule direction et permettent donc de transformer les tensions alternatives en tensions continues. Elles sont donc à l’origine du processus appelé le redressement d’un courant alternatif.
Il existe divers circuits permettant de redresser un courant alternatif, mais en se basant sur le principe de fonctionnement, on peut les subdiviser en circuits à onde entière et circuits à demi-onde. On dit plus couramment
Redressement double alternance et redressement simple alternance
Circuit à double alternance :

Sur la est illustré le circuit électrique d’un redresseur à double alternance utilisant le tube EZ 80 à chauffage indirect 6,3V – 1A.
Les deux anodes de la double diode sont raccordées aux extrémités d’un enroulement du transfo d’alimentation. Ce transfo fournit 250V entre chaque extrémité et la prise centrale.
Le point central de l’enroulement est connecté à la masse. De cette façon, lorsque l’une des deux anodes est positive, l’autre est négative. A l’alternance suivante, l’anode qui était négative devient positive et l’anode qui était positive devient négative. Ainsi 50 fois par seconde, les deux anodes deviennent alternativement négatives et positive, mais à chaque instant, l’une des deux est toujours positive.
Le tube EZ 80 redresse donc les deux alternances de l’onde.
La tension redressée est prélevée de la cathode de la double diode puis est ensuite aplanie par le circuit de filtrage formé par les deux condensateurs et la résistance.
Pour une tension de 250V efficaces, fournie par le transfo aux deux anodes du tube, on peut avoir une tension anodique de 280V et une intensité maximale d’environ 60 à 70 ma (V-MAX = Veff x √2).
Le circuit illustré

représente un redresseur à double alternance, mais le tube utilisé (la double diode 5 Y 3 à chauffage direct 5V-2A) exige la présence d’un enroulement particulier que l’on ne peut utiliser pour le chauffage des autres tubes. En effet, le filament du double diode, sert également de cathode et se trouve donc à un potentiel élevé par rapport à la masse.
Si l’on mesure avec un voltmètre en courant continu la tension entre le point A ou B et la masse, on relève précisément la tension positive continue (tension anodique) d’environ 250V. Tandis que la tension alternative mesurée entre A et B est de 5V.
La tension redressée est par conséquent prélevée sur l’une des deux broches qui aboutissent au filament (qui dans ce cas, fait fonction de cathode).
Elle est ensuite filtrée par le circuit constitué de deux condensateurs et d’une résistance, ou bien de deux condensateurs et d’un bobinage.
Le chauffage des autres tubes s’obtient par un autre enroulement indépendant de celui du redresseur.
Un autre circuit redresseur à double alternance, utilisant deux redresseurs au sélénium est illustré

Le circuit est équivalent à celui utilisé avec les diodes à vide.
Les redresseurs au sélénium supportent environ 50V de tension de crête inverse (cela signifie que 50V est la tension maximale applicable dans le sens inverse du redresseur, sans endommager celui-ci). Quelle que soit l’intensité fournie, car cette dernière ne dépend que des surfaces plates qui forment le redresseur.
Puisque les tensions de crête inverse, en jeu dans les circuits, sont un peu plus élevées que 50V, les redresseurs au sélénium sont formés de plusieurs éléments en série. Le nombre des éléments est d’autant plus grand que la tension à redresser et dépend en outre du type de la charge, c’est-à-dire des circuits que le redresseur doit alimenter.
Le circuit à deux redresseurs secs est peu utilisé

Le circuit le plus utilisé est le PONT DE GRAETZ illustré (figure b – c)où les deux modes de représentation adoptés sont équivalents.
Le circuit PONT DE GRAETZ, qui utilise 4 diodes, ainsi que le circuit à 2 diodes , peuvent être réalisés sous une forme compacte. Exemple illustré

Un autre type de redresseur est représenté (b), il sert pour le circuit représenté (figure 6a).
Circuits à une alternance :
Le circuit à une alternance utilise un seul redresseur, soit un tube à vide, soit un élément sec.
Sur

est utilisé un circuit redresseur à une alternance qui utilise le tube de la série U Noval, UY 85 avec chauffage sous 38V-100mA.
L’alimentation réalisée ainsi fonctionne avec une tension d’anode d’environ 130 à 140V prélevée sur une prise de l’auto transfo, qui est aussi une prise primaire, la tension anodique obtenue est d’environ 180V pour une intensité de 70 à 75 mA.
Un autre circuit redresseur à une alternance, illustré (b) utilise un redresseur sec. Dans ce circuit également, on utilise une auto transfo. Une des extrémités reliée au secteur est raccordée également à la masse du châssis.
Dans ce cas, tant que le châssis métallique est protégé par le boîtier et les boutons isolants, il n’y a aucun danger. Mais il existe un danger d’électrocution lorsque le châssis a été sorti pour le travail de réparation. On ne peut le toucher sans danger que si l’on est isolé de la terre.
Sur (la figure 9a et 9b) (le premier à tube, le second à élément sec) l’auto transfo est absent et la tension est directement appliquée entre le châssis et le redresseur. Tous les tubes sont raccordés au secteur en plaçant les filaments respectifs en série, ils doivent donc avoir tous la même intensité de chauffage.
Une particularité dont il faut tenir compte dans le circuit (figureb),

est constituée par la résistance de protection R placée en série avec le redresseur. Si cette résistance est coupée, il n’y a plus d’alimentation continue et tout le récepteur ne fonctionne pas.
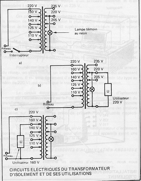
Comme les circuits d’alimentation, avec ou sans auto transfo, peuvent présenter des dangers physiques ou endommager les appareils de mesures que l’on utilise, il est bon pour éviter tout dommage, de se munir d’un transfo isolant.
Le transfo est un dispositif en mesure d’isoler électriquement du réseau électrique tout appareil que l’on désire raccorder sur celui-ci.

Est représenté le schéma et les caractéristiques constructives d’un transfo d’isolement.
e
st représenté les circuits électriques du transfo d’isolement et de ses utilisations.
Pannes dans les circuits d’alimentation anodique :
Sur la

est illustré un circuit d’alimentation auquel nous allons nous référer pour examiner les pannes diverses possibles.
Supposons que le récepteur, dont les tubes présentent des filaments bien allumés (donc exclure panne dans le circuit primaire du transfo) soit complètement muet. L’absence totale du son est très probablement due à l’alimentation anodique.
Le contrôle d’alimentation anodique s’effectue avec le voltmètre, réglé pour les tensions continues avec un calibre supérieur à 250V en fin d’échelle, en mettant la fiche positive sur le premier condensateur électrolytique de filtrage et la fiche négative à la masse

. La valeur de la tension anodique mesurée est normale si comprise entre 215 et 260V.
Si la tension anodique est absente, cela peut dépendre d’une coupure de l’enroulement secondaire de haute tension(HT) du transfo d’alimentation, d’une panne dans le tube redresseur ou dans le redresseur sec, d’un court circuit de l’un des condensateurs électrolytiques de filtrage, d’une coupure de la résistance ou de l’inductance de filtrage, d’un circuit vers la masse, d’un quelconque raccordement de la haute tension.
En nous référant à

, nous allons examiner les pannes possibles et la façon d’effectuer la réparation.
La coupure du secondaire de HT peut être une des causes de l’absence de tension anodique. Si cette coupure intervient dans la prise centrale, la tension anodique redressée est nulle.
Si l’interruption se trouve dans une seule des moitiés du secondaire, on a encore une tension anodique, mais de valeur réduite, parce que le tube électronique peut encore redresser une alternance.
La panne du transfo se reconnaît facilement en mesurant la tension alternative entre chacune des plaques du tube redresseur et la masse, ou bien au moyen de l’ohmmètre, dont les fiches doivent être placées entre les bornes de l’enroulement HT, naturellement le récepteur étant éteint et la fiche de la prise de courant débranchée.
Si l’enroulement secondaire s’avère coupé, la réparation s’effectue en remplaçant le transfo ou en le rembobinant.
Le tube redresseur peut être aussi la cause de l’absence de fonctionnement de l’alimentation. S’il est grillé, on le reconnaît facilement, puisque le filament ne s’allume pas. S’il est épuisé, la cathode n’émet pas d’électrons en quantités suffisante et le courant anodique diminue par conséquent jusqu’à devenir nul.
S’il est en court circuit, c’est-à-dire si la cathode ou le filament en contact avec l’anode, il n’y a plus de redressement et toute la tension alternative est appliquée aux condensateurs de filtrage, ce qui a pour conséquence la destruction de ces condensateurs.
La défectuosité d’un tube redresseur peut être reconnue à l’aide d’un lampemètre, mais en l’absence de cet instrument, on peut effectuer aussi l’essai avec l’ohmmètre.
On contrôle la continuité des filaments en sortant le tube de son support et en prenant les deux pointes de touche de l’ohmmètre entre les deux broches qui correspondent aux filaments qui, par exemple pour les tubes de la série noval EZ 80 , EZ 81 , UY 85 ,sont la broche 4 et la broche 5 ;pour les tubes de la série miniature 6 BX 4 , 6 X 4 , 35 A 3 , ce sont la broche 3 et la broche 4 ;pour le type octal 5 T 3 ,les broches 2 et 8 ; pour le type rimlock AZ 41 , les broches 7 et 8 .
Pour vérifier si le tube est épuisé, en l’absence de lampemètre, on peut utiliser l’ohmmètre. Dans ce cas l’essai s’effectue pendant que le tube est allumé normalement.
Pour effectuer cet essai, il faut mettre le tube dans un nouveau support et raccorder seulement les deux conducteurs de chauffage du filament. On peut aussi débrancher les raccordements du courant anodique des supports situé sur le récepteur et effectuer le contrôle en allumant le tube monté sur le récepteur.

Sur (la figure a) est illustré le schéma électrique relatif à cet essai et sur (b) est indiqué comment il faut disposer en pratique l’ohmmètre après avoir débranché les raccordements aux anodes du tube, l’exemple concerne la double diode EZ 80.
Les pointes de touche de l’ohmmètre doivent être raccordées aux broches correspondant à la cathode et aux anodes (l’une après l’autre) comme indiqué (b), sur laquelle on relève que la fiche raccordée au positif de la pile placée à l’intérieur de l’ohmmètre(en général la fiche noire) doit être mise en contact avec l’anode et celle connectée au négatif(en général la fiche rouge) doit être raccordée à la cathode.
Si le tube redresseur fonctionne, l’ohmmètre indique environ 400 à 1000Ω pour chaque anode. Si par contre l’index indique des valeurs beaucoup trop grandes ou bien ne bouge pas du tout, le tube est épuisé ou présente un raccordement intérieur coupé. Pour plus de sûreté, il est bon de répéter l’essai en inversant les fiches entre elles. Naturellement, si le tube redresseur est à une seule alternance, l’essai s’effectue pour une seule anode.
Ce qui a été dit est valable pour les tubes à chauffage indirect : tels que par exemple les tubes EZ 80 , EZ 81 , EZ 90 ou 6 X 4 , 6 X 5 , UY 85 ,etc. ,alors que pour les tubes à chauffage direct, tels par exemple les tubes 5 Y 3 , 80 , AZ 41 ,les fiches doivent être placées entre l’anode et l’une des deux broches qui correspondent aux filaments ,s’il s’agit d’un tube redresseur à une alternance.
Si par contre, il s’agit de doubles diodes à double alternance, il est utile de réunir les deux broches se rapportant aux anodes et d’effectuer une seule mesure entre les deux anodes et la broche du filament. Si le tube est en bon état, la valeur de résistance mesurée doit être basse.
Si le tube redresseur est grillé, avant de le remplacer, il faut s’assurer que le dommage n’a pas été causé par un court circuit dans le circuit de l’alimentation anodique. Il faut donc vérifier attentivement avec l’ohmmètre les composants du circuit de filtrage.
Si les deux condensateurs électrolytiques sont en bon état, mais que le court circuit persiste, il faut débrancher l’un après l’autre tous les raccordements montés après la borne positive du deuxième condensateur électrolytique.
Chaque fois que l’on débranche un fil, on contrôle avec l’ohmmètre la valeur de la résistance entre le positif et la masse. On procède de cette façon jusqu’à ce que l’on trouve la liaison à débrancher pour faire disparaître le court circuit.
Lorsque l’alimentation est en bon état, entre le deuxième condensateur électrolytique et la masse, on doit trouver une valeur de résistance de plusieurs dizaines de milliers d’ohms.
Si le récepteur totalise un nombre d’heures de fonctionnement très appréciable, il est probable que le tube redresseur est épuisé. Dans ces conditions, l’émission est faible, la tension redressée à une valeur inférieure à la normale et le récepteur fournit une faible puissance, ou bien il est complètement muet.
Les condensateurs électrolytiques de filtrage sont une source continue de pannes et leur présence dans les récepteurs radio n’est justifiée que par leur bas prix et leur faible encombrement.
La haute tension qui leur est appliquée provoque une circulation de courant entre leurs armatures d’où l’échauffement. Lorsque cet échauffement devient excessif par ce que le condensateur est vieux, les propriétés isolantes de la couche d’oxyde se détruisent et le condensateur se court circuit.
Parmi les deux condensateurs composant le circuit de filtrage, c’est le premier qui travaille dans les conditions des plus difficiles et qui est donc le plus facilement endommagé. C’est lui qui subit la tension maximale et l’ondulation provoquée par le redressement de la tension alternative.
En plus, au moment de la mise en marche et de l’arrêt du récepteur, des tensions instantanées beaucoup plus élevées que les tensions normales se produisent. Si par exemple, la tension alternative mesurée avec le voltmètre entre l’anode du redresseur et la masse est de 250V, au moment de l’allumage, la tension continue sur le premier condensateur électrolytique peut atteindre une valeur maximale de 325V (250 X 1,41).
Donc le condensateur doit être choisit de telle manière que sa tension de fonctionnement soit au moins de 400V, afin d’avoir une certaine marge de sécurité.
Pour revenir à l’examen de l’alimentation

, si le condensateur C2 est en court circuit, la panne est moins dangereuse pour le tube, ou pour le redresseur sec, puisque le courant qu’il fournit se trouve limité par la résistance ou par la bobine de filtrage.
Toutefois, même dans ce cas, le récepteur ne peut pas fonctionner.
Si les condensateurs C1 et C2 ont un courant de fuite important, ils absorbent le courant en proportions excessives et peuvent donc surcharger l’alimentation et réduire la tension continue d’anode.
Dans le récepteur, cette irrégularité est facilement détectée puisque la puissance de sortie est notablement réduite et qu’un ronflement plus ou moins accentué se fait entendre dans le haut parleur.
Cette condition de fonctionnement est le prélude de pannes plus importantes, à savoir : court circuit probable des condensateurs et même de la destruction possible du tube redresseur.
Dans ce cas, on peut mettre un condensateur électrolytique en parallèle, d’abord avec l’un puis avec l’autre, en respectant bien les polarités, et la capacité du condensateur.
Si le ronflement disparaît lorsque le nouveau condensateur est branché en parallèle, il faut remplacer le condensateur du récepteur par un autre de même tension de fonctionnement et de même capacité.
De même la résistance de filtrage ou la bobine de filtrage peuvent être la cause de l’absence d’alimentation anodique des tubes.
Quand la résistance de filtrage est coupée, la tension anodique est absente sur le deuxième condensateur électrolytique de filtrage, tandis que sur le premier condensateur, la tension anodique monte de manière appréciable et peut être le détériorera.
Si au lieu de la résistance de filtrage, le circuit de filtrage utilise une bobine, il est possible de constater, outre une coupure, un court circuit éventuel avec la masse d’une de ses bornes. Ceci a pour effet les mêmes inconvénients que ceux provoqués par les courts circuits des condensateurs électrolytiques.
Pour détecter les pannes dans la résistance ou la bobine, il suffit de se servir de l’ohmmètre. La réparation consiste à remplacer la résistance et à remplacer, ou réparer, la bobine de filtrage.
Dans les récepteurs radio de construction ancienne, la bobine de filtrage est constituée par la bobine d’excitation du haut parleur et cette panne peut être classée dans les pannes du haut parleur.
A ce propos, souvenez vous, que du premier condensateur de filtrage

part un conducteur qui arrive au haut parleur et qui de celui-ci sort un autre conducteur qui va vers le deuxième condensateur électrolytique.
Lorsque le récepteur est éteint, on effectue le contrôle ohm métrique de la bobine d’excitation, en branchant les pointes de touche de l’appareil entre les deux bornes de la bobine d’excitation, après avoir dessoudé l’un des fils du premier ou du deuxième condensateur électrolytique. La valeur de résistance ainsi mesurée doit être de 1000ohms.
(©) D-F et S-M, Janvier 2023
Toute reproduction, même partielle, est interdite sans autorisation de l’auteur de « Les TSF de nos vieux jours ».